産業廃棄物多量排出事業者の処理計画書/実施状況報告書について
多量の産業廃棄物(特別管理産業廃棄物)を生ずる事業場を設置している事業者は、廃棄物処理法に基づき、当該事業場に係る産業廃棄物(特別管理産業廃棄物)の減量その他その処理に関する計画書及びその実施状況報告書を作成し、毎年6月30日までに奈良県知事(中核市にあっては市長)あてに提出しなければなりません。
また、提出された書類は、廃棄物処理法第12条第11項及び同法第12条の2第12項に基づき、インターネットにより公表されます。
なお、当該計画を提出せず、又は虚偽の記載をしてこれを提出した者並びに当該報告をせず、又は虚偽の報告をした者は、廃棄物処理法第33条第2号又は同条第3号に基づき罰則が適用されることがあります。
「多量排出事業者」とは
(1)前年度の産業廃棄物発生量が1,000トン以上の事業場を県内(奈良市を除く)に設置している事業者
(2)前年度の特別管理産業廃棄物発生量が50トン以上の事業場を県内(奈良市を除く)に設置している事業者
※対象事業者の範囲の縮小について
奈良県では「奈良県産業廃棄物処理計画作成指導要綱」に基づき、本県の実情に応じて「多量排出事業者」の対象を拡大し、産業廃棄物処理計画書・処理計画実施状況報告書の作成等について指導してきました。
今般、令和7年3月31日をもって当該要綱を廃止したため、令和7年度から「多量排出事業者」の対象が上記(1)と(2)の事業者となりました。
当該要綱に定めていた以下の事業者は、令和7年度より、産業廃棄物処理計画書・処理計画実施状況報告書の奈良県知事あて提出が不要となります。
前年度の産業廃棄物の発生量が 500トン以上1,000トン未満の事業場を設置している事業者
資本金が4,000万円以上の建設業を営む者であって、県内で工事を行う事業者
(※産業廃棄物の発生量が500トン未満の事業者を含む)
県内(奈良市を除く)の許可病床数が 150床以上の病院
処理計画書/実施状況報告書の提出について
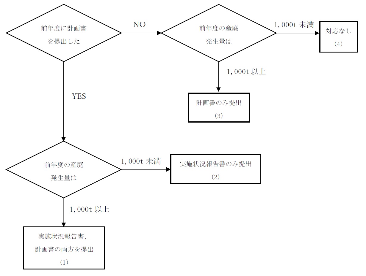
産業廃棄物処理計画書、産業廃棄物処理計画実施状況報告書の提出については、以下のフローを参照してください。(特別管理産業廃棄物の場合は、フロー中の「前年度の産廃発生量1,000t」を「前年度の特管産廃発生量50t」に読み替えてください。)

(1)実施状況報告書、処理計画書の両方を提出
前年度中に計画書を提出した者は、その計画の実施状況について報告書を提出しなければなりません。
また、前年度の実績として産業廃棄物の発生量が1,000t以上(特別管理産業廃棄物の発生量が50t以上)であれば、多量排出事業者に該当することから、計画書を作成し提出しなければなりません。なお、次年度は当該計画に対する実施状況について報告書を提出しなければなりません。
(2)実施状況報告書のみ提出(処理計画書は提出不要)
前年度中に計画書を提出した者は、その計画の実施状況について報告書を提出しなければなりません。
前年度の実績として産業廃棄物の発生量が1,000t未満(特別管理産業廃棄物の発生量が50t未満)であれば、多量排出事業者に該当しないことから、計画書の作成は不要です。
(3)処理計画書のみ提出(実施状況報告書は提出不要)
前年度中に計画書を提出していない者は、計画自体がないことから計画の実施状況を報告する報告書の提出は不要です。
また、前年度の実績として産業廃棄物の発生量が1,000t以上(特別管理産業廃棄物の発生量が50t以上)であれば、多量排出事業者に該当することから、計画書を作成し提出しなければなりません。なお、次年度は当該計画に対する実施状況について報告書を提出しなければなりません。
(4)提出不要
前年度中に計画書を提出していない者は、計画自体がないことから計画の実施状況を報告する報告書の提出は不要です。
前年度の実績として産業廃棄物の発生量が1,000t未満(特別管理産業廃棄物の発生量が50t未満)であれば、多量排出事業者に該当しないことから、計画書の作成も不要です。
(特別管理)産業廃棄物処理計画書の様式について
産業廃棄物処理計画書の様式
<記載例>
(様式第2号の8)産業廃棄物処理計画書(Word記載例)
<Excel様式>
(様式第2号の8)産業廃棄物処理計画書
<Word様式>
(様式第2号の8)産業廃棄物処理計画書
特別管理産業廃棄物処理計画書の様式
<記載例>
(様式第2号の13)特別管理産業廃棄物処理計画書(Word記載例)
<Excel様式>
(様式第2号の13)特別管理産業廃棄物処理計画書
<Word様式>
(様式第2号の13)特別管理産業廃棄物処理計画書
(特別管理)産業廃棄物処理計画実施状況報告書の様式について
産業廃棄物処理計画実施状況報告書の様式
<記載例>
(様式第2号の9)産業廃棄物処理計画実施状況報告書(Excel記載例)
(様式第2号の9)産業廃棄物処理計画実施状況報告書(Word記載例)
<Excel様式>
(様式第2号の9)産業廃棄物処理計画実施状況報告書
<Word様式>
(様式第2号の9)産業廃棄物処理計画実施状況報告書
特別管理産業廃棄物処理計画実施状況報告書の様式
<記載例>
(様式第2号の14)特別管理産業廃棄物処理計画実施状況報告書(Excel記載例)
(様式第2号の14)特別管理産業廃棄物処理計画実施状況報告書(Word記載例)
<Excel様式>
(様式第2号の14)特別管理産業廃棄物処理計画実施状況報告書
<Word様式>
(様式第2号の14)特別管理産業廃棄物処理計画実施状況報告書
提出方法について
(1)奈良スーパーアプリによる提出
奈良スーパーアプリによる提出では、あらかじめダウンロードした様式(Excel又はWord)を用いて作成した処理計画書・実施状況報告書をアップロードするだけで提出することができます。
事前のアカウント登録不要、申請画面の案内に従い数回のクリックで提出が完了します。
「申請・手続一覧」から「産業廃棄物処理計画」や「産業廃棄物処理計画実施状況報告」などのキーワードで検索してください。
・奈良スーパーアプリ:https://nsa.pref.nara.jp/gap/
(2)メールによる提出【受付終了】
メールによる提出受付は終了しました。
メールによる提出では、あらかじめダウンロードした様式(Excel又はWord)を用いて作成した処理計画書・実施状況報告書をメールに添付し、専用の受付メールアドレス宛てに送信することで提出することができます。
専用の受付メールアドレスについては、以下の「お問い合わせフォーム」に必須情報を入力のうえ送信してください。後日、専用の受付メールアドレスをお知らせします。※自動返信ではないため時間がかかる場合があります。
(3)電子申請システムe古都ならによる提出【受付終了】
電子申請システムe古都ならによる提出受付は終了しました。
電子申請システムe古都ならによる提出では、必要事項の入力や、あらかじめダウンロードした様式(Excel又はWord)を用いて作成した処理計画書・実施状況報告書をアップロードすることで提出することができます。
なお、電子申請システムe古都ならによる提出は令和7年11月30日分までの受付となり、令和7年12月1日からは電子申請システムe古都ならによる提出はできませんので御了承ください。
(4)紙面(郵送)による提出
紙面(郵送)による提出では、あらかじめダウンロードした様式(Excel又はWord)を用いて作成した処理計画書・実施状況報告書を印刷し、正本1部を郵送してください。
なお、受付印を押印した控えが必要な場合は、正本1部・副本1部(副本は複写可)と切手を貼った返信用封筒を郵送してください。
提出期限・提出先について
提出期限
毎年6月30日まで(6月30日が土日祝のときはその翌日まで)
提出先
〒633-0062 桜井市粟殿1000
奈良県景観・環境総合センター
電話番号:0744-47-3805(直通)/0744-47-3790(代表)
※奈良市内に設置している事業場については、奈良市役所の廃棄物対策課あてに提出してください。
〒630-8580 奈良市左京五丁目2番地
奈良市役所環境部 廃棄物対策課
電話:0742-71-3001(直通)
処理計画書等提出後の指導について
奈良県では、提出されたた処理計画書及び実施状況報告書の内容確認、廃棄物の適正処理、発生抑制、減量化、リサイクルの推進等についてヒアリング等を行うため、毎年数事業者を対象に、廃棄物処理法第19条第1項による立入検査を実施しています。